GRUNDIG STUDIO RPC 50

Type : Chaine intégrée (amplificateur, tuner, platine disque, platine casette)
Modèle : Studio RPC 50
Année : 1978-1980
Amplificateur et préamplificateur
Puissance : 2x25 Watt sous 4 ohms.
Correcteurs : grave, aigu, volume, balance, RIAA (pour la platine disque)
Sélecteurs : Mono, Platine disque ou cassette, entrée TA/TB, FM, PO, GO.
Entrées : antenne FM/AM, entrée microphone en face avant, entrée TA/TB en face arrière (l'entrée TA peut être assimilée à une entrée Auxiliaire).
Sorties : 2 prises haut-parleurs (DIN).
Tuner
Gammes : FM (88 à 108MHz), PO (MW), GO (LW).
Platine disque
Modèle : Garrard GT12 automatique, 33 et 45 tours.
La platine était livrée avec une cellule Shure M75 (quand même !).
Platine Cassette
Modèle : CBS50.
Généralités
Cet ensemble intégré Grundig Studio RPC 50 est un équipement audio HiFi d'entrée de gamme minimaliste qui permet à l'utilisateur de disposer d'une platine disque, d'une platine cassette, d'un tuner et d'un amplificateur dans un volume assez restreint.
Le côté minimaliste vient de ses capacités réduites en matière de connectivité (quasiment rien) et de fonctionnalités, par exemple, pas de stations pré-réglées sur le tuner, pas de vu-mètre de contrôle d'enregistrement, pas de vu-mètre de contrôle de l'accord, etc. Et puis, la platine Garrard GT12 automatique d'origine anglaise est assez bas de gamme. Certes, "elle en jette" mais l'essentiel (châssis compris, bras, pivot... enfin, presque tout sauf le moteur et le plateau et quelques cames) est en plastique. On dispose quand même d'un entrainement par courroie, d'un moteur synchrone, d'un plateau en aluminium avec une contre-plaque en acier pour ajouter du poids et au final, elle fonctionne pas trop mal.
Apparemment, Grundig n'a pas trop fait la promotion de ce modèle. On le trouve dans une revue de la marque de 1978 avec une description pour le moins laconique. En 2025, je n'ai pas pu trouver un manuel utilisateur sur le net. Par contre, on trouve facilement le manuel de service.

ÉTAT GÉNÉRAL
Lorsque je l’ai récupéré, l’ensemble était dans un état assez calamiteux, avec des problèmes mécaniques un peu partout : platine, clavier, boutons difficiles à tourner, condensateur variable bloqué, courroies de magnétophones en décomposition, etc. Je reprends tous ces points dans les chapitres qui suivent.
Note : certaines photos ont été prises avant le nettoyage et la remise en état. Normalement, vous devriez pouvoir faire la différence.
DÉMONTAGE
Le démontage est assez simple et est expliqué dans le manuel de service [Archive].
Il faut commencer par retirer le capot transparent puis le plateau de la platine (3 vis) puis la platine en insérant un tournevis entre le capot de la platine et le boitier de l’appareil (côté bras) afin de repousser une languette ressort. On peut ensuite pousser la platine vers la droite en la levant légèrement pour la sortir.
Il n’y a que trois connexions électriques à retirer et elles sont sur connecteur :
- Celle qui alimente le moteur de la platine (secteur).
- Celle qui transmet le signal de la cellule au préamplificateur.
- Un fil de masse.
Le capot en plastique est fixé sur le châssis en métal via des vis marquées par un cercle. Il n’y a pas de mauvaises surprises.
La face avant est fixée par 4 vis au châssis. Il n’y a pas de mauvaises surprises non plus.
Toutes les circuits imprimés (sauf celui du transformateur) sont fixés sur le châssis en métal par des languettes métalliques coudées qu’il faut remettre droites (avec une pince à bec par exemple) et parfois, par quelques vis.
Le transformateur est fixé au châssis par 4 écrous. Il vous faudra une clé à pipe très fine pour les défaire. Sinon, utilisez une clé plate (à la verticale, ce n’est pas très catholique mais ça fonctionne, c’est comme ça que j’ai fait) ou une pince.
La conception interne de l’appareil est très bien faite. Toutes les circuits imprimés sont reliés par des nappes ou des câbles sur connecteur. On peut donc les démonter sans difficulté. On est loin des Philips et de ses torons de câbles mal fichus.
Le magnétophone est monté sur une plaque en métal fixée au châssis par une vis et des pattes métaliques. Retirez la pour accéder au magnétophone que vous pourrez aussi retirer de cette plaque (fixation par des vis).
Retirez tous les boutons associés aux potentiomètres et à la recherche des stations.
Ci-après, une photo des différents sous-ensembles une fois démontés.
RÉVISIONS ET RÉPARATIONS
Alimentation
La première chose à vérifier histoire de ne pas perdre trop de temps est l’alimentation. Comme tout est déconnectable, j’ai donc vérifié les tensions à vide du transformateur ainsi que le bon fonctionnement du bouton marche arrêt.
Je n’ai rien eu à faire sur cette partie que j’ai donc remontée.
J’ai ensuite testé le redressement et le filtrage qui se trouve sur la carte d'amplification. À la mise sous tension, l’amplificateur n’a pas fumé et les tensions continues étaient correctes.
Par contre, le condensateur de filtrage (4700µF, 35V) présentait un gonflement inquiétant et j’ai décidé de le changer, ainsi que les condensateurs de sortie (2200µF 35V).
Si vous devez faire cette opération, il vous faudra mettre des condensateurs snap-in de hauteur maximum de 30 à 35mm. Plus haut, les condensateurs entreront en contact avec le mécanisme de la platine.
Un mot sur l'interrupteur marche-arrêt général : la mise sous-tension de l'appareil se fait en appuyant sur une des touches du clavier qui commande une des fonctions (tuner, platines, etc.). Le bouton AUS coupe l'alimentation générale. L'interrupteur marche-arrêt se trouve près du transformateur et est commandé par le clavier via un fil :
- Marche : l'axe de l'interrupteur est enfoncé.
- Arrêt : l'axe de l'interrupteur est sorti.
- Un ressort de rappel assez puissant tend à ramener l'axe en position "Marche".
Lorsqu'on met l'appareil sous-tension, le fil est détendu, l'axe entre dans l'interrupteur et provoque la mise sous-tension.
Lorsqu'on appuie sur le bouton AUS, le fil est tendu et fait sortir l'axe de l'interrupteur ce qui coupe l'alimentation générale.
Si le fil s'est trop détendu, il n'est plus possible de mettre l'appareil hors-tension (c'est un peu stupide, voire, dangereux si le fil casse, mais c'est comme ça).
Retendre le fil est une opération malaisée d'autant plus que cela peut se jouer à 2 ou 3 mm. Si vous devez le faire, prenez une petite plaquette en bakélite ou en plastique d'environ 1,5mm d'épaisseur et faites passer le fil par 2 trous ou plus pour obtenir la tension suffisante.
Amplificateur
Il n’y a rien à dire de particulier sur la partie amplification elle-même à part qu’il s’agit d’un amplificateur à transistor alimenté en tension non symétrique ce qui explique la présence des condensateurs de sortie.
Pour le reste, il comporte tout un tas de connecteurs qui le connecte à la carte préamplificatrice (qui comporte aussi les correcteurs, les sélecteurs et le tuner) ainsi que les prises haut-parleurs, une entrée TA/TB et deux entrées antennes (FM et AM).
La bonne nouvelle à ce stade est que l’amplificateur fonctionnait.
Son brouillé
L’appareil fonctionnait mais je trouvais le son brouillé dans les aigus. J’ai fait quelques mesures à l’oscilloscope qui n’ont pas montré une déformation anormale des signaux de références que je lui envoyais (sauf sur les signaux carrés mais là, je ne m’attendais pas à des miracles).
Par contre, sur une voie, j’ai constaté une déformation due à une distorsion de croisement.
Le manuel de service indique la procédure à suivre pour régler la polarisation : mesure de la tension entre le point A et B (voir schéma) et réglage avec l’ajustable pour obtenir 12mV.
Sur une voie, la mesure donnait 1,2mv et sur l’autre 2mV. Je me suis alors souvenu qu’en démontant la carte d’amplification, j’avais vu des traces qui pouvait signaler une intervention antérieure (ressoudage des prises d’antenne).
J’ai donc réglé le courant de repos comme indiqué sur la documentation et le son a été nettement amélioré (mes écoutes se font à basse puissance. On entend donc les distorsions de croisement. Lorsque je veux tester avec de la puissance, je mets des résistances (ou sinon, un casque antibruit !)).
Cette opération a considérablement amélioré la restitution… Mais je n’étais pas tout à fait satisfait. J’ai soupçonné mes enceintes de tests que j’utilise depuis… très longtemps. Je les ai remplacées par des enceintes HiFi et là, le son était très bon. Quant à mes enceintes de test, elles sont parties à la déchèterie.
Préamplificateur et tuner
Le circuit imprimé accolé à la face avant comporte le préamplificateur (dont le préamplificateur RIAA pour la platine disque), les sélecteurs, les contrôles du son (boutons de volume, balance, graves, aigus) et le tuner de belle facture.
Les potentiomètres étaient grippés. Un peu de dégrippant leur ont permis de retrouver leur fonctionnement normal. J’ai finalisé le nettoyage avec de la bombe KF sur leurs pistes.
La mécanique des sélecteur était pleine d’un lubrifiant d’origine douteuse que j’ai nettoyé (pas très accessible). Ce sélecteur est un modèle dédié à l’appareil. Il comporte un bouton indépendant (mono-stéréo), les autres boutons sélectionnant les différentes fonctions. Le fait d’appuyer sur un de ces boutons met l’appareil en marche. Un bouton d’arrêt dédié permet d’éteindre l’appareil. J'ai fini par tout démonter pour nettoyer et tenter de régler un problème au niveau du bouton mono-stéréo (problème partiellement réglé).
Le démontage de cette partie est assez pénible :
- Il faut retirer deux poulies qui permettent de déplacer l'aiguille et le condensateur variable. Une est vissée sur une plaque métallique (côté droit de la carte). Celle du condensateur variable est juste enfoncée à force. Conseil, mettez du scotch pour que les fils ne sortent pas des poulies. Ca vous évitera bien des problèmes au remontage.
- Il y a deux vis qui tiennent la partie en plastique noir. Une se trouve sur le côté (voir photo), une autre se trouve sous la carte.
- Il faut dessouder les fils de la diode d'indication stéréo et les fils de l'éclairage du cadran. Au remontage, j'ai mis des connecteurs pour faciliter un éventuel démontage ultérieur.
- Il faut retirer le fil qui sert à actionner le bouton marche-arrêt.
- On tire ensuite la partie noire en plastique qui comporte le clavier.
- Le clavier lui-même comporte une partie supérieure clipsée qu'il faut retirer si l'on veut nettoyer le mécanisme. Attention, c'est assez fragile (les clips comme la partie supérieure).
Le condensateur variable était complètement bloqué par la graisse ou l’huile séchée. J’ai été obligé de chauffer l’axe pour ramollir la graisse puis je l’ai rehuilé et tout est rentré dans l’ordre.
Au premier essai, j’ai eu la bonne surprise de constater que le tuner fonctionnait.
Recapage
L’opération dite de « recapage » consiste à changer les condensateurs chimiques d’un équipement. C’est une pratique courante lors des restaurations d’appareils anciens (disons, plus de 50 ans) mais qui est controversée et qui n’est pas sans risques :
- Les condensateurs chimiques sont certes une plaie en électronique mais certains tiennent très bien dans le temps.
- Changer un composant sur des circuits imprimés fragiles (cas de beaucoup d’appareils « grand public ») peut décoller les pistes du circuit.
- Changer des composants au « petit bonheur » peut créer des pannes (inversion de polarité, court-circuit, etc.).
Alors, que faire ?
Lorsqu’un condensateur est à changer, il faut s’interroger sur les autres. Et si le démontage est pénible, alors, dans ce cas, je les change tous. Mais dans le cas présent, le démontage est plutôt simple. Le critère n’est donc pas applicable.
Par contre, j'avais dû changer le condensateur de filtrage de l'alimentation. Je me suis donc posé la question pour le préamplificateur. Certes, l’appareil fonctionnait mais le son ne me semblait pas optimum. J’ai donc dessoudé quelques condensateurs chimiques ayant une influence potentielle sur la qualité du son et je les ai changés. Néanmoins, les mesures faites sur les condensateurs d’origine ne montraient pas des caractéristiques dramatiques : des ESR peut-être un poil élevé pour certains mais pas pire que certains condensateurs neufs, des valeurs de capacité parfois folklorique (par excès, pas bon) mais l’appareil aurait probablement pu fonctionner encore de nombreuses années sans problème. Et d’ailleurs, je n’ai pas constaté d’amélioration du son. Le problème venait des enceintes de test (voir infra).
Toutefois, si vous démontez le clavier, changez C119 et C121 car une fois le clavier remis, ils sont difficilement accessibles. De plus, il s’agit de condensateurs Frako et je n’ai pas un bon « feeling » avec cette marque !
Une autre chose m’avait perturbé et pouvait justifier un changement de condensateur : C111 est marqué 16V alors que la tension à ses bornes, selon le plan, est de 18,4V. Vérification faite, le plan est faux : sur l’appareil, la tension de service de ce condensateur est de 25V. Mais je l’ai quand même changé (encore un Frako).
La platine disque

Plateau retiré (3 vis)


Je m’attendais à des blocages de tous genres à cause de la graisse séchée. En fait, il n’y a de la graisse que sur certaines pièces en friction et une lubrification sur les axes et les roulements.
J’ai nettoyé l’ensemble en démontant certaines pièces puis j’ai rehuilé et regraissé ce qui avait besoin de l’être. Ce qu'il faut démonter pour accéder aux roulements et faire un nettoyage et une lubrification efficace :
- Déclipsez le contre-plateau en plastique noir sur la face supérieure de la platine et retirez le.
- Dévissez la vis (1) afin de pouvoir déplacer la came en plastique.
- Dévissez la vis 2 pour libérer l'axe de la poulie (4). Retirez cet axe par le trou libéré par le retrait de (2). Puis retirez la poulie (4) ce qui libère la courroie.
- Le remontage se fait en sens inverse.
Le contrepoids était bloqué sur son axe. J’ai été obligé de forcer pour le faire sortir. J’ai ensuite nettoyé la partie du bras sur lequel il s’insère et j’ai enfin pu faire les réglages de la force d’appui.
J’ai également lubrifié les boutons sur glissières.
Le dispositif qui permet d’abaisser le bras fonctionnait à peu près. Par contre, une bande en caoutchouc (ou quelque chose d’équivalent) sur lequel le bras appuie était complètement décomposée. J’ai retiré ce que j’ai pu et j’ai remplacé ce matériau par une feutrine que j’ai insérée à force dans le logement où il y avait cette bande de caoutchouc.
Lorsque le plateau tourne, il peut y avoir un léger bruit de frottement. La cause vient en partie du mécanisme qui assure l’automatisme du bras : le plateau est entrainé par une courroie. Lui-même entraine en permanence une poulie crantée avec une autre courroie. C’est une première cause de bruit.
La construction même du système de rotation génère des frottements et potentiellement du bruit. On ne peut pas faire grand-chose si ce n’est de lubrifier les roulements en fond d’axe du bras et l’extrémité de l’axe près du plateau qui qui frotte contre une bague en bronze ou peut-être en laiton. J'ai aussi lubrifié la mécanique plastique (roues dentées et autres) avec un lubrifiant sec PTFE. En fonctionnement, je n'entends plus de bruits de frottement.
Au moteur et à quelques autres pièces près, tout est en plastique, y compris tout ou partie du bras et les paliers.
C’est de mon point de vue la partie la plus décevante de l’appareil. J’aurais préféré la platine Dual qu’on trouve assez souvent sur ces appareils allemands, même si je ne suis pas un grand fan de cette marque.
En 2025, je n'ai pas été fichu de trouver une documentation gratuite (manuel utilisateur et surtout, manuel de service) en téléchargement pour cette platine. Du coup, j'ai un peu galéré pour faire certaines réglages. Voici quelques informations à ce sujet :
- Réglage de la remontée du bras : voir la vis (1) sur la photo.
- Réglage de la position du bras en début et fin de disque en mode automatique : voir la vis (2) sur la photo.
- De mémoire (je n'ai pas revérifié), il y a un autre réglage pour le changement de vitesse (qui fait monter ou descendre la courroie) qui se trouve sous la platine.
- Réglage du poids de la cellule sur le disque : c'est très succinct. Il y a deux bagues à l'arrière du bras. Ne cherchez pas à visser ou dévisser, elles ne font que coulisser (mal). La petite bague est une butée. La seconde est le contrepoids.
Sur une platine digne de ce nom, vous réglez le bras à l'équilibre, vous positionnez le 0 d'une bague graduée sur un index, puis vous vissez le contrepoids jusqu'à ce que la valeur (en gramme) de la bague graduée soit en face de l'index.
Ici, sauf astuce que je n'ai pas trouvée, il vous faudra un dynamomètre ou une petite balance de précision (ce que j'ai) sur laquelle vous poserez la pointe de la cellule. Puis vous faites couliser le contrepoids (et la butée) jusqu'à obtenir le poids que vous souhaitez sur la balance. - Câblage de la cellule : Fil blanc = Left (Gauche), Fil rouge = Right (Droite), Fil bleu = masse du canal gauche, Fil vert = masse du canal droit.
La platine cassette
La construction est correcte sans plus mais comme toutes les platines à cassette, c’est une mécanique infernale et en fait, elle présente quelques problèmes décrits plus loin.



Démontage, nettoyage, remontage et tests
Pour accéder à la mécanique, il vous faudra retirer le circuit imprimé qui est fixé par des languettes métalliques coudées (voir infra). Comme pour le reste, tout ce qui relie la platine électronique à platine la mécanique doit être retiré, ainsi que les deux câbles qui relient la platine électronique à l'amplificateur et au transformateur.
Par chance, les courroies qui s’étaient décomposée ne s’étaient pas (encore) répandues dans la mécanique : elles étaient juste collées sur leurs poulies et pendaient en l’air. Il a fallu les changer toutes.


J’ai procédé à un dégraissage complet de la mécanique à l’essence, puis un huilage (axes) et un graissage avec de la graisses silicones ou de la graisse PTFE pour les pièces en frictions.
J'ai aussi changé quelques condensateurs chimiques (aluminium) qui me semblaient douteux par expérience. Bonne surprise, la plupart étaient certes, plus en très bonne forme mais pas non plus complètement hors-services. Tous avait un VLoss assez élevé (parfois 5%) mais un ESR généralement encore acceptable. Il y a aussi un paquet de condensateurs chimique tantale. Là, c'est un peu la loterie : s'il s'agit d'une tès bonne fabrication vous avez de la chance, ils continuent d'être utilisables. Sinon, vous êtes bons pour tous les changer.

Avant remplacement des condensateurs
Avant de remettre la platine électronique sur la mécanique du magnétophone, assurez vous que la mécanique fonctionne correctement en statique :
- L'insertion d'une cassette doit abaisser une partie de la mécanique (celle qui supporte le volant d'inertie) et doit venir plaquer la tête de lecture (et le reste) sur la bande.
- L'appui sur une des touches d'avance/recul rapide doit libérer la tête de lecture de la bande. La touche reste en position jusqu'à ce qu'on appuie de nouveau dessus ou sur une autre touche actionnable. Lorsqu'elle revient en position repos, la tête de lecture doit revenir sur la bande.
- Si la cassette n'est pas protégée en écriture, vous devez pouvoir appuyer sur la touche d'enregistrement.
- L'appui simultané sur les deux touches d'avance/recul rapide doit libérer la tête de lecture de la bande et éjecter la cassette.
- Si vous avez une alimentation de laboratoire, vous pouvez tester le moteur. Mettez une cassette afin d'abaisser le volant d'intertie et alimentez le moteur avec une tension de l'ordre de 5 à 9V. Le fil jaune est le pôle positif, le fil orange le pôle négatif (ne pas se tromper : il y a un condensateur chimique polarisé dans le bloc moteur). Le moteur à vide consomme entre 30 et 40mA.
Pour remettre la platine électronique, assurez vous que le mécanisme est en position haute (pas de cassette).
Il ne faut surtout pas forcer (surtout que le circuit imprimé est très fragile). S'il y a un blocage, c'est que vous avez mal remonté quelque chose dans la mécanique sauf sur un point : l'ergot de commande du contacteur AW va probablement buter sur la tige du contacteur qu'il commande. Il faut le pousser légèrement pour qu'il entre dans le trou de cette tige.
Rebranchez tous les connecteurs (dont l'alimentation qui vient du transformateur) et introduisez une cassette, amplificateur allumé en position TA/TB (pas MAG qui est prévu pour un magnétophone externe. C'est en fait l'entrée AUX de l'appareil). Le moteur doit tourner et si tout se passe bien, vous devez entendre le contenu de la cassette sur vos enceintes. Pour moi, ça ne s'est pas passé comme ça.
Les problèmes
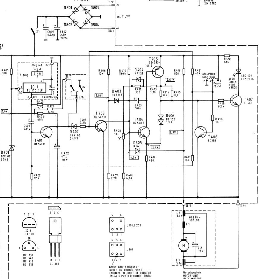
Lorsque j'ai mis une cassette, la platine tournait mais j'avais un son complètement distordu (très grave) : le moteur tournait trop lentement et j'ai constaté que le transistor de puissance qui commande la vitesse du moteur chauffait un peu trop à mon gout. Ce transistor est un inconnu (GD383) : il s'agit d'un PNP de puissance fabriqué par National Semiconductor, probablement spécifiquement pour Grundig.
Un autre problème potentiel plus ennuyeux peut venir du moteur. Celui-ci est difficilement démontable (voir plus loin). Or Grundig a trouvé malin de mettre un condensateur chimique de 10µF entre les bornes du moteur à l'intérieur du bloc moteur. S'il est en court-circuit, ça peut être une cause de panne.
On dispose du schéma et des tensions attendues mais on ne sait pas dans quelles conditions elles sont mesurées et pour ma part, la plupart de celles que j'ai mesurées était hors des clous.

Analyse rapide de ce que j'ai compris du schéma : l'alimentation est fournie par une tension alternative de 11,7V. La tension continue est d'environ 16V continu pour la partie régulation et alimentation du moteur.
L'alimentation est coupée via S1 qui se ferme lorsqu'une cassette est introduite dans le compartiment.
IC1 est le capteur à effet Hall qui envoie des impulsions lorsque l'axe d'entrainement de la bobine réceptrice d'une cassette tourne.
T407 : il commande l'allumage de la LED401. Sa base est commandée par la tension d'alimentation via R416 et R419 et par le bouton PAUSE/NON-PAUSE via T406.
- En position NON-PAUSE, la LED401 est allumé.
- En position PAUSE, T406 dérive le courant de base de T407 à la masse et la LED410 s'éteint.
T405 (le transistor de puissance) alimente le moteur. Il est piloté par par T404.
T404 commande la base de T405 en fonction de (T403, R408) et de la position du bouton PAUSE/NON-PAUSE.
- En position PAUSE, T404 devient bloqué ce qui bloque la base de T405 et coupe le moteur.
- En position NON-PAUSE, il applique la régulation sur la base de T405.
T406 :
- En position NON-PAUSE, il est bloqué et n'agit pas.
- En position PAUSE, il est passant et bloque T407 (la LED401 s'éteint) et T404 et par voie de conséquence, T405 (le moteur s'arrête).
R408 permet de régler la vitesse du moteur.
Le moteur intègre des condensateurs d'anti-parasitage (C1 et C3) et une self L1 associée à un condensateur C2 de 10µF dont je suppose, le rôle est d'assurer un certain lissage du courant.
Principe de la régulation :
On suppose que les boutons Avance/Recul Rapide sont inactifs et que le bouton PAUSE/NON PAUSE est sur NON PAUSE.
- Lorsque le moteur ne tourne pas, il n'y a pas d'impulsions générées par le capteur à effet Hall et C402 se charge. Tant que la tension est inférieure à la tension de la diode Zener D402, T403 est bloqué (via R421) et T404 reçoit son courant de base via R410 corrigé par R408. Il est alors passant et rend T405 passant ce qui met en route le moteur selon la régulation déterminée par R408 et la circuiterie qui se trouve autour. C402-R404 dont la constante de temps est d'environ 3,2s n'a pas le temps de recharger C402 dont la tension demeure inférieure à la tension de zener de D402. T403 est donc bloqué et n'agit pas sur T404. Sinon, la régulation de la vitesse se fait par équilibrage de la force contre-électromotrice générée par le moteur
- Si le moteur se bloque (cassette en fin de bande), l'effet Hall n'envoie plus d'impulsion, C402 se charge, la tension dépasse celle de la zener D402 qui devient passante, T403 devient passant et court-circuite le courant de base de T404 à la masse ce qui bloque T404 et ensuite T405 : le moteur n'est alors plus alimenté et s'arrête.
Le contacteur (II/7, II/6) est actionné par les touches d'avance/recul rapide mais le schéma est trompeur : lorsqu'on actionne une de ces touches, SW qui est à la masse vient temporairement metttre C402 en court-circuit. Puis lorsque la touche est complètement enfoncée, les deux bornes II/6 et II7 sont connectées ensembles et modifient la constante de temps associée à C402. Au lieu de 3,2 secondes, elle passe à 0,3 secondes.
La décharge de C402 est justifiée par le fait que si la cassette est en fin de bande, le moteur n'est plus alimenté du fait que la tension aux bornes de C402 est supérieure à 4,7V. Si l'on veut que le moteur redémarre, il faut préalablement décharger ce condensateur. Quant à la modification de la constante de temps, elle est justifiée par le fait que si la cassette est en fin de bande et que vous tentez d'aller au delà (en avance ou en rembobinage), il faut que la détection de fin de bande soit très rapide afin que le moteur ne force pas. C'est d'autant plus critique en rembobinage car à la différence de l'avance rapide, l'entrainement ne se fait plus par friction (voir le chapitre sur la mécanique juste après) mais par engrènement. il y a donc un risque de casser les dents d'un engrenage ou au moins, d'avoir des bruits très bizarres.
J'ai réglé R408 "à l'oreille" pour que le son paraisse bon (la partie qui lit et amplifie le contenu de la bande fonctionnait sur mon appareil) mais la vitesse du moteur variait. Je n'ai pas constaté de problème mécanique ni électronique à part une tension que je trouvait anormalement élevée aux bornes du moteur : pas loin de 13V pour qu'il tourne à peu près correctement.
N'ayant pas trouvé de dysfonctionnement dans la partie électronique, j'ai décidé quelques temps après de tenter de réparer le moteur ou de le changer. Les deux chapitres qui suivent traitent donc :
- De ma tentative de réparation qui a abouti.
- De mes recherches pour trouver un autre moteur mais que j'ai arrêtées puisque la tentative de réparation a abouti.
Réparation du moteur d'origine du magnétophone
En octobre 2024, envisageant de changer le moteur du magnétophone, je me suis décidé à l'ouvrir pour voir comment il était fichu. Je n'ai malheureusement pas pris de photos.
Pour des raisons pratiques, je conseille de dessouder les fils d'alimentation avant de procéder au démontage.
Le bloc moteur est fixé au châssis du magnétophone par deux petites vis.
Le moteur lui-même est enfermé dans les deux demi-coques qui forment le bloc moteur, la demi-coque supérieure étant entrée à force dans la demi-coque inférieure. C'est la partie la plus difficile à démonter. J'ai mis un peu de W40 pour faciliter le retrait puis avec un tournevis, j'ai réussi sans rien abimer à faire sortir la demi-coque supérieure.
A l'intérieur de la demi-coque supérieure se trouve un habillage noir, peut-être en silicone, qui comporte deux compartiments :
- Un compartiment pour le moteur.
- Un compartiment pour un petit circuit imprimé sur lequel se trouvent les condensateurs et la self d'antiparasitage. Le moteur est évidemment relié à ce petit circuit imprimé.
Pour sortir le moteur, il faut retirer la poulie et son axe (l'axe est entré à force dans le rotor).
On note la présence d'une large rondelle métallique qui se trouve entre la demi-coque supérieure et la partie en silicone. L'axe du moteur passe à travers cette rondelle. Le but de cette rondelle est d'orienter l'azimut du moteur grâce aux deux petites vis sans tête qui se trouvent sur la demi-coque supérieure.
Une fois l'axe retiré et les fils d'alimentation dessoudés, on peut sortir le moteur et le circuit imprimé.
Je n'ai pas ouvert le moteur lui-même. J'ai injecté de la bombe KF par ses ouvertures pour rétablir les contacts et surtout, j'ai huilé les paliers.
J'ai changé tous les composants du circuit imprimé (sauf la self). J'avais des doutes sur le condensateur de 10µF mais finalement, il n'était pas dans un si mauvais état que cela. Les condensateurs céramique un peu particuliers étaient abimés à cause de mes manipulations précédentes et je les ai changé aussi. Enfin, j'ai mis des fils d'alimentation avec un connecteur extérieur afin de faciliter les éventuels démontages ultérieurs.
A vide, le moteur consomme environ 30mA sous 7V. En charge, l'intensité se stabilise autour de 150mA. Avant cette révision, sa consommation était de l'ordre de 350mA.
Depuis, le magnétophone fonctionne correctement. C'était donc bien un problème de moteur et la régulation n'avait plus assez de marge de tension pour maintenir la vitesse (près de 13V aux bornes du moteur avant la révision). Désormais, le moteur fonctionne avec une tension de l'ordre de 6V.
Choix d'un moteur de remplacement
J'ai écrit ce chapitre alors que j'envisageais de changer le moteur du magnétophone, ce que je n'ai finalement pas fait.
L'encombrement du bloc moteur d'origine est le suivant (hors axe) :
- Hauteur : 29mm
- Largeur : 35mm (ce qui doit donner un diamètre du moteur d'environ 30mm)
- Longueur : 40mm
La rotation est anti-horaire. Si l'axe du moteur de remplacement choisi est fileté, prenez un filetage CW (horaire).
Le rapport de démultiplication entre le moteur et le volant d'intertie est environ 4,5 ce qui signifie que le moteur doit faire, 4,5 tours pour que le volant d'intertie fasse 1 tour.
L'axe d'entrainement de la bande (qui se trouve sur le volant d'inertie) fait environ 2mm de diamètre soit une circonférence d'environ 0,63mm. À 4,75cm.s (vitesse de défilement d'une cassette), il faut donc qu'il effectue 7,5 tours par seconde ou 450 tours par minute.
Le moteur doit donc effectuer au minimum environ 450x4,5 tour par minute soit environ 2025 tours par minutes. Selon certaines sources, les moteurs de magnétophone à cassette sont en mesure de tourner à 2400 tours par minutes ce qui est compatible avec le calcul effectué.
On peut envisager plusieurs solutions pour le remplacement du moteur :
- Mettre un nouveau moteur à courant continu. Comme le modèle initial est introuvable, cela oblige à bricoler quelque chose (en impression 3D par exemple) pour le fixer à la place de l'ancien. En effet, la plupart des moteurs de ce type se fixent par leur partie supérieure. Le résultat est incertain car les caractéristiques du nouveau moteur peuvent être assez différentes de l'ancien et je ne sais pas si la régulation fonctionnera de façon optimale.
- Mettre un moteur sans balais (brushless) commandé par un petit contrôleur. L'avantage est que la vitesse peut, dans une certaine mesure, être gérée de façon plus efficace que dans le cas des moteurs à courant continu avec balais. Je préconise un KV de l'ordre de 140. Reste à gérer ce contrôleur, en particulier, l'arrêt du moteur et l'avance rapide.
- Mettre un moteur avec capteur de vitesse. C'est la solution idéale pour réguler précisément la vitesse du moteur. Un contrôleur est alors indispensable pour la gestion de cette vitesse (c'est de toute façon le cas pour un moteur sans balais). C'est peut-être un peu luxueux pour un tel magnétophone mais pourquoi pas. Une difficulté potentielle cependant : il faut trouver un moteur avec capteur à effet Hall et ayant un profil suffisamment bas.
La commande de rotation en lecture peut se faire simplement en récupérant la valeur de la tension sur T403 : tension positive, le moteur tourne, tension nulle (0,7V environ), le moteur s'arrête. On gère ainsi l'arrêt en fin de bande et la fonction pause.
Pour la commande d'avance rapide, c'est un peu plus compliqué. Comme on l'a vu, le contacteur d'avance rapide a deux fonctions intimement imbriquées : décharger C402 dans un premier temps puis diminuer la constante de temps de la détection de l'arrêt de rotation des bobines via l'effet Hall.
Une solution consiste à supprimer la fonction de modification de constante de temps (elle reste alors à 3 secondes) et d'utiliser le contact pour modifier la vitesse de rotation du moteur (par exemple, en introduisant une résistance en parallèle sur le potentiomètre de la carte contrôleur que l'on commute lorsque l'on est en avance/recul rapide).
Une autre solution consiste à introduire un micro-contacteur en bout de course de la mécanique d'avance/recul rapide (il y a la place pour mettre un tel micro-contacteur, j'ai fait le test). Pour le reste, on utilise le principe de la résistance commutée sur le potentiomètre de la carte contrôleur.
Je ne suis pas allé plus loin puisque j'ai pu réparer le moteur d'origine.
Mécanique
Elle est assez classique.
Lorsqu'on met une cassette dans le magnétophone, le magnétophone est alimenté (contacteur S1), un galet vient presser la bande sur le cabestan et le magnétophone passe en mode "lecture". Si la cassette n'est pas en fin de bande, la bande avance. Dans le même temps, le volant d'inertie entraine une roue dentée R1 à l'aide d'un courroie. La courroie vient en friction sur une autre roue dentée R2 qui entraine une troisième roue R3 qui comporte l'élément magnétique pour le système à effet Hall et l'axe qui lui même entraine la bobine réceptrice sur laquelle vient s'enrouler la bande. La friction permet un patinage qui régule automatiquement la vitesse de rotation de la bobine réceptrice.
En fin de bande (bobine réceptrice pleine), l'axe d'entrainement de la bobine s'arrête, les impulsions générées par le système à effet Hall s'arrêtent aussi ce qui entraine le blocage de T401 et finalement, le blocage de T405 qui coupe l'alimentation du moteur.
En avance rapide, la seule différence est que la bande n'est plus entrainée par le cabestan mais directement par l'axe qui fait tourner la bobine réceptrice. La vitesse de rotation est alors plus élevée simplement parce qu'elle n'est plus limitée par le cabestan et son galet.
En rembobinage, R1 est déconnecté mécaniquement de R2 et connecté sur une roue dentée R4 qui entraine la bobine émettrice. Le rembobinage s'effectue sur la bobine émettrice ce qui fait tourner la bobine réceptrice et active le système à effet Hall. Lorsque la bobine réceptrice est vide, le mécanisme se bloque ce qui arrête le système a effet Hall et finalement, l'alimentation du moteur. À la différence de l'avance rapide, le rembobinage se fait par engrènement de deux roues dentées.
Habillage
Le fond est en métal (aluminium).
Le boîtier est en plastique peint. Il y a quelques défauts sur mon appareil. La teinte de l'ensemble est gris métalisé mais repeindre ce boîtier peut entrainer une différence de teinte avec la face avant (qui est sérigraphiée dont pas de peinture possible) et le socle de la platine.
Charnières du capot transparent
J'ai passé près d'une journée à repolir le capot transparent qui était très abimé. Puis je l'ai rangé dans un coin en attendant que le reste soit réparé et que je puisse le remonter.
Ceci-fait, j'ai constaté que le capot ne pouvait pas rester en position relevée, ce qui n'est pas très pratique lorsqu'on doit mettre un disque sur la platine.
J'ai donc démonté les charnières qui sont en deux parties.
A l'intérieur d'une des charnière se trouvait une matière qui ressemble à du caoutchouc qui vient frotter contre la première partie. Ce sont ces éléments qui sont supposés freiner suffisamment le capot transparent pour qu'il ne retombe pas quand il est à la verticale, mais qui autorise qu'on puisse lever ou abaisser le capot à la main.
Évidemment, ces bouts de caoutchouc étaient complètement désagrégés et n'agissaient plus.
J'ai réparé ces charnières comme sur la photo. J'ai introduit des morceaux des petites pièces en silicone d'environ 1,5mm à 2mm d'épaisseur dans chaque compartiment de façon à ce qu'ils dépassent légèrement en hauteur et en largeur puis j'ai réassemblé le tout. Le résultat est plutôt satisfaisant même s'il n'est pas parfait.
Note : sur la photo, tous les morceaux de silicone ne dépassent pas des compartiments (il s'agit d'une première version qui ne frenait pas assez le capot). Dans la version finale, les morceaux de silicone sont à peu près conformes à celui marqué d'un point rouge.

CONCLUSION
Cette chaîne est plus compacte que beaucoup de celles du même genre qu’on trouvait à cette époque. Elle propose une puissance raisonnable (2x25W) et bénéficie d’une fabrication sérieuse du point de vue électronique.
Par contre, sa conception est plutôt ancienne par rapport à ce qui se faisait dans les années 1978 chez Grundig. L’amplificateur est à alimentation non-symétrique avec sortie via des condensateurs, le tuner utilise certes un beau condensateur variable mais ailleurs, on utilisait déjà des accords électronique à diode varicap ce qui facilite la mise en place d’un système de pré-sélection des stations. C'est d'ailleurs ce que l'on trouve sur le modèle RPC350 dont l'encombrement semble similaire mais qui dispose d'une conception plus moderne.
Grundig n’a pas fait une grande promotion de ce produit. En septembre 2025, je n’avais trouvé ni manuel utilisateur, ni caractéristiques techniques et je ne l’ai vu cité qu'une fois dans les revues Grundig de l’époque.
À l’usage et une fois les réglages refaits, cette chaine a un son très correct, que ce soit en FM, avec la platine disque et la platine cassette.
Un tel appareil est-il intéressant en 2025 ? À mon avis, non, sauf à rechercher le vintage où à vouloir disposer d'une platine disque de meilleurs niveau que ce que l'on trouve à cette date sur certaines chaines de supermarché
- L'amplificateur est correct mais en 2025, un module d'amplification délivrant cette puissance et ayant probablement de meilleures caractéristiques coûte quelques euros.
- Le tuner est correct mais en 2025, sans préselection, il est moins pratique à utiliser que dans les récepteurs modernes sauf si l'on écoute toujours la même station. Et on aurait aimé un indicateur d'accord.
- La platine disque est d'entrée de gamme. Ceci-dit, elle est bien mieux fabriquée et plus fiable que les platines disque bon marché qui sont réapparues sur les rayons des grandes surfaces avec le renouveau des disques vinyle. Et bien révisée, le son est tout à fait correct.
- La platine cassette est un modèle similaire à ceux qu'on trouvait dans les auto-radio. Elle ne vise pas le haut de gamme mais après tout, des millions (probablement) de platines cassette de ce genre ont fonctionné pendant des années sans qu'on y trouve à redire.
- Le boitier peint (pas teinté dans la masse) est une provocation pour tous les petites dommages de la vie quotidienne.
Pour ma part, j'ai acheté cet ensemble 20€ dans une braderie. Pour le restaurer, j'ai dû dépenser environ 30€ de fournitures (condensateurs snap-in, courroies, cellule) sachant que pour le reste, j'avais tout en stock chez moi et que je répare régulièrement ce genre d'appareil. Mais surtout, j'y ai passé pas mal de jours. Si vous n'êtes pas outillé et si vous n'avez pas de compétences en électronique et en mécanique, vous risquez une désillusion.
Les appareils similaires de la même époque chez Grundig (et d'autres) peuvent être plus intéressants. Les tuners disposent de stations préréglées, les platines sont en général un cran au dessus (Perpetuum Ebner, Dual). Vous trouverez un exemple de chaine Saba que j'ai réparée juste après. Par contre, le relativement faible encombrement de ce modèle Grundig est aujourd'hui un atout.
Concernant la platine cassette, j'ai regardé d'autres modèles de la marque. Sur le Studio 3000, on retrouve le même système d'alimentation du moteur donc les mêmes ennuis potentiels. Le manuel de service du Studio 3000 met d'ailleurs en garde contre l'utilisation de cassettes présentant une résistance trop importante (ce qui provoque du pleurage). Sur des modèles plus récents (en particulier chez Philips), on a aussi d'autres problèmes, comme la désagrégation d'un engrenage particulier fait dans une matière théoriquement souple mais qui part en poussière au bout de quelques années. Cet engrenage est évidemment introuvable en NOS... Et pour cause !
Si vous aimez ces appareils, demandez vous si vous avez réellement besoin d'un lecteur de cassette : c'est la partie la plus fragile et mécaniquement la plus complexe de ces ensembles. Sauf évidemmment, s'il a été révisé.
Ne mettez pas trop cher non plus. Je dirais, en 2025, 100€ maximum pour un appareil fonctionnel en très bon état et révisé.
septembre/octobre 2025




